消防产品技术中心

消防资源网公众号
细水雾灭火系统
系统组件
高压细水雾灭火系统
中压细水雾灭火系统
低压细水雾灭火系统
推车式细水雾灭火装置
细水雾枪(背负式气动)
气体灭火系统
七氟丙烷灭火系统
IG541气体灭火系统
IG100气体灭火系统
高压二氧化碳灭火系统
防护区泄压装置
气体灭火控制系统
气体灭火系统压力监测装置
探火管灭火装置
七氟丙烷探火管灭火装置
二氧化碳探火管灭火装置
全氟己酮(1230)探火管灭火装置
全氟己酮(1230)
柜式全氟己酮灭火装置
悬挂式全氟己酮灭火装置
有管网全氟己酮灭火系统(内贮压式)
有管网全氟己酮灭火系统(外贮压式)
泵组式全氟己酮抑制灭火装置
瓶组式全氟己酮抑制灭火装置
嵌入式全氟己酮抑制灭火装置
充电宝式全氟己酮抑制灭火装置
集成式灭火系统
集成式泡沫-细水雾灭火装置
集成式细水雾灭火装置
集成式水喷雾灭火装置
集成式泡沫-水喷雾灭火装置
机床设备灭火装置
机床设备灭火装置
细水雾涡扇炮灭火系统
细水雾涡扇炮灭火系统
排油注氮灭火装置
油浸变压器排油注氮灭火设备
固定消防给水设备
消防泵
消防增压稳压给水设备
消防水箱
消防水泵接合器
自动跟踪定位射流
自动射流灭火装置
自动消防炮灭火装置
消防炮
固定式消防炮
移动式消防炮
灭火器
手提式灭火器
推车式灭火器
简易式灭火器
火灾报警系统
系统组件
消防联动控制系统
可燃气体报警系统
电气火灾监控系统
消防电源监控系统
防火门监控系统
消防电话系统
消防广播系统
吸气式感烟火灾探测系统
图像型火灾探测系统
缆式线型感温火灾探测器
光纤光栅火灾探测系统
气体灭火控制系统
应急照明疏散系统
系统组件
消防应急照明系统
消防疏散指示系统
自动喷水灭火系统
系统组件
湿式系统
干式系统
预作用系统
雨淋系统
水幕系统
消防通用阀门
消防蝶阀
消防闸阀
消防球阀
消防电磁阀
消防单向阀
减压阀
水力控制阀
水锤吸纳器
消火栓系统
室外消火栓
室内消火栓
消防水枪
消防接口
消防水带
消防管道及连接件
沟槽式管件
玛钢管件
镀锌钢管
厨房设备灭火装置
厨房设备灭火装置
泡沫灭火系统
系统组件
泡沫喷雾系统
干粉灭火系统
悬挂式干粉灭火装置
消防防烟排烟系统
系统组件
防烟系统
排烟系统
挡烟垂壁 
建筑耐火构件
防火卷帘
防火窗
防火门
防火玻璃
避难逃生产品
逃生产品
自救呼吸器

消防水带

产品详情
产品标准:消防水带》GB 6246
认证要求:自愿性认证
认证标志:消防产品身份信息标志。详细要求附后。
产品规格:
    (1)水带内径的公称尺寸及公差应符合表1的规定。
图片
    (2)水带的长度及尺寸公差应符合表2的规定。
图片
    (3)水带的设计工作压力、试验压力应符合表3的规定,最小爆破压力应不低于表3的规定。
图片
产品分类:
    消防水带一般分为有衬里消防水带、消防湿水带等。
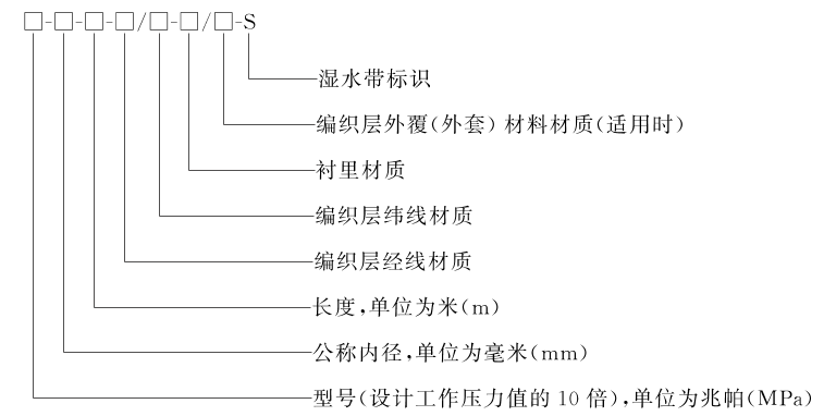
型号编制:消防水带的型号编制方法如下:
    消防水带的型号由设计工作压力、公称内径、长度、编织层经/纬线材质、衬里材质和外覆材料材质组成。型号编制方法如下:
图片
    示例1:设计工作压力为1.0MPa、公称内径为65mm、长度为25m、编织层经线材质为涤纶纱,纬线材质为涤纶长丝、衬里材质为橡胶的水带,其型号表示为:10-65-25-涤纶纱/涤纶长丝-橡胶。
    示例2:设计工作压力为2.0MPa、公称内径为80mm、长度为40m、编织层经线材质为涤纶长丝,纬线材质为涤纶长丝、衬里材质为聚氨酯、外覆材料材质为塑料的水带,其型号表示为:20-80-40-涤纶长丝/涤纶长丝-聚氨酯/塑料。
应用标准:《消防设施通用规范》GB 55036(第3章);《消防给水及消火栓系统技术规范》GB 50974
产品选型:依据《消防给水及消火栓系统技术规范》GB 50974—2014
    第7.4.2条第2款:应配置公称直径65有内衬里的消防水带,长度不宜超过25.0m;消防软管卷盘应配置内径不小于φ19的消防软管,其长度宜为30.0m;轻便水龙应配置公称直径25有内衬里的消防水带,长度宜为30.0m。
主要组成:消防水带主要由织物层和衬里(或外覆层)等组成。
    (1)水带的织物层应编织均匀,表面整洁,无跳双经、断双经、跳纬及划伤。
    (2)水带衬里(或外覆层)的厚度应均匀,表面应光滑平整、无折皱或其他缺陷。
参考图片:
图片
身份标识:消防产品身份信息标志。
    消防水带须有专属身份信息标志,身份信息标志包括本体标志(红色,俗称A签)和验证体标志(黄色,俗称B签)。A签应牢固粘接在产品明显部位;B签存放于包装袋或装箱单内,或贴在产品合格证上,可作为验收资料提交。
图片
【本体标志-A签】
图片
【验证体标志-B签】
现场查验:消防产品身份信息标志。
    依据《消防产品身份信息管理》XF 846-2009规定,在消防产品销售、安装、验收、检测和维护(维修)等阶段,均需查验消防产品身份信息,并确认其真实性和符合性。查验方法如下:
    (1)通过手机扫描或明码查询,可查询消防产品身份信息。
    消防产品身份信息具有唯一性,每组标志均具有明码和二维码。现场检查时,可通过手机扫描二维码查询产品信息,也可以将明码输入发证机构的“消防产品流向信息查询系统”查询。查询结果包括生产单位、产品名称、规格型号、生产日期、产品流向信息以及其他相关信息等。
图片
    注:产品检验报告可由厂家提供,也可从认证机构的官方网站下载。由该图示的查询信息可知,该产品的检验报告可从中国消防产品信息网(www.cccf.com.cn)下载。
    (2)在查询消防产品身份信息时,需校验以下信息:
    ①身份信息标志的查询结果应与产品铭牌标签、产品检验报告(型式试验)一致。
    ②流向单位和经销商信息与实际情况一致。
    ③从第2次查询开始,会显示查询次数和上次查询的IP地址。
产品答疑
  1. 匿名用户
    9个月前
    消防水带有保质期吗?
    回复:
    消防水带没有保质期的要求
  2. 182****0696
    182****0696
    2025-03-06
    消防水带不能在消防信息产品网查询到,是代表该种消防水带不能使用。
    回复:
    消防水带属于自愿性认证,参考石老师专题:https://b.1190119.com/article-9366.htm
上一页 / 下一页
发布评论
APP
下载